|
傳統液壓閥塊的一般設計步驟:
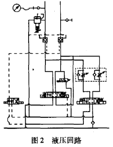
圖片:圖片1.png ![]() MDTools軟件簡介: MDTools是一款由 VEST 公司設計的三維液壓集成塊設計軟件(DDSoft)。在 SolidWorks環境下進行設計,檢查,并生成相關的文檔。MDTools通過一個專業的文件生成,包括自動標注尺寸,生產加工圖表等,使得原先復雜的集成設計變得既快捷又容易,還能避免錯誤的發生。MDTools還 可以使用有效的孔腔連接特性輕易地連接兩個孔腔??浊涣鲝讲捎貌噬幋a方式使集成塊內部及其連接設計更加可視化。在設計出產品及真正加工之前,若出現差錯,設計檢查能使你及時地修正錯誤。加工圖指令使你自動獲取集成塊的孔腔加工數據,創建加工圖,并把它嵌插在二維圖中。 MDTools軟件在液壓閥塊設計中的運用 圖片:圖片2.png ![]() 在某鋼廠粗軋系統液壓改造線路中實際油路有如圖2所示的液壓回路,所用的閥種類較多,數量較大。其設計要求如下: (1) 油路P、T口都必須布置在閥塊底部; (2) 4個換向閥都采用板式連接,前都必須布置在閥塊的頂面; (3) 測壓接頭必須布置在前端面; (4) 其它閥不可布置在閥塊的底部; (5) 閥塊整體重量不超過500kg。 從要求可以得出,液壓閥塊內含為數眾多的、形態尺寸各異的光孔、螺紋孔等,而且只有運用三維幾何造型軟件MDTools建造閥塊孔道體系的實體模型,才能夠最充分地表現它復雜的內、外立體形狀,從不同的角度和在任意的剖面上,自動生成多個視圖和剖面圖,自動判斷任意空間上的點是在實體模型的外部還是內部,以便于設計者形象地進行孔系干涉校驗。根據要求在MDTools軟件中設計液壓閥塊,具體步驟如下: (1) 根據油路要求選擇各閥,確定各閥的結構尺寸,并預估閥塊的尺寸,在MDTools軟件中,直接輸入閥塊長寬高尺寸值,即可得到閥塊的外形實體,省去了畫液壓閥塊的6個視圖工作。 (2) 根據要求在閥塊實體上,確定各閥的安裝面及布置閥的位置和走油路(打工藝孔),在這一步過程中,設計人員所選閥的閥孔可以直接從自帶的庫中選取,并可以清晰的從MDTools軟件實體模型中直觀地反映出油路走向。閥塊中油路之間的距離、深度都可以從圖中表達出來,有效地避免了各油孔之間的相互干涉。 (3) 針對原理圖,在實體上核對閥的位置和工藝孔的深度、位置、大小。由于MDTools有方便的三維視角,可以從各個不同的側面查看閥塊上工藝孔的定位尺寸和定型尺寸,以及油路的干涉問題。如果發現問題可以及時修改,而且很容易進行重繪。真正做到了所見即所得的效果。最后形成的實體如圖3所示,可以滿足廠家對閥塊的要求。 圖片:圖片3.png (4) 在修改正確后,利用MDTools軟件的三維視圖生成二維視圖功能,快速、方便的完成該油路液壓閥塊的設計任務。而且可以在該軟件中修改不合習慣的尺寸。 從以上步驟可以看出,采用MDTools軟件有幾個優點: (1) 采用三維MDTools軟件進行設計,使形體轉換為可視、可分析、可修改、可進一步模擬加工的實體模型,以便設計人員能盡可能在設計階段發現問題,從而能夠擺脫繁重的繪圖工作,把主要精力放在對功能結構、液壓原理等方面的分析和思考上,保證設計質量,提高設計的效率,避免產生廢品。 (2) 可以對實體模型進行不同視角的觀察,使閥體孔系的正確性檢查變得直觀可靠,對裝配體進行干涉檢查,提高一次性設計的成功率。 (3) 設計人員能夠輕松地重新構造自己的零件模型,并自動生成二維工程圖。 結論 液壓閥塊設計一直是液壓行業設計中的難點,倍受廣大液壓設計者的關注。MDTools軟件功能強大,結構合理,操作簡便,對設計和分析液壓閥塊提供了良好的途徑。從某鋼廠實際運用MDTools軟件設計閥塊來看,該方法提供了液壓閥塊的精度和可靠性,降低了制作成本。 |
|
|
5樓#
發布于:2019-12-27 16:55
MDTools在設計液壓閥塊上起到了很大的作用,結構合理,操作方便,還能降低企業成本,很不錯
|
|
1:1
- 14:22:13[請教] 閉式液壓行走系統如何防止打滑
- 14:26:43[樣本] VIS 霨仕液壓插裝閥樣本【全】
- 14:25:24[中國] 意大利 VIS 霨仕液壓 · 進口螺紋插裝閥
- 11:34:44[展會] 2023中國西部國際農機展覽會,將于12月22日在西安臨空會展中心隆重舉行,期待您的參與!
- 11:34:18[展會] 12月22日中國西部國際農機展覽會,將于西安臨空會展中心隆重召開。
- 11:31:31[展會] 2023中國西部第八屆國際農機展覽會,將于12月22日隆重召開
- 15:43:02[其它] 【交流接觸器型號含義作用原理】- 米思米機械設備知識分享
- 13:08:04[下載] 派克PVP泵
- 15:29:37[其它] 【變壓器工作原理功能介紹】- 米思米機械設備知識分享
- 15:10:33[其它] 【變頻器如何連接控制plc】- 米思米機械設備知識分享
- 16:25:36[樣本] 力士樂選型軟件
- 10:30:08[樣本] atos阿托斯全套樣本中文版
- 20:06:25[樣本] 力士樂工業液壓官方光盤版樣本資料
- 10:26:26[樣本] EATON伊頓液壓樣本(全套樣本CD版)
- 11:52:43[樣本] 派克PARKER全套樣本-中英雙語版本
- 20:36:59[樣本] 伊頓全套軟管接頭樣本
- 11:28:24[樣本] 賀德克 HYDAC全套樣本
- 17:20:22[樣本] 薩奧-丹佛斯sauer-danfoss全套樣本
- 13:31:58[樣本] SUN太陽螺紋插裝閥樣本(中文版)
- 16:24:00[樣本] Festo 產品樣本 2015版選型軟件









